
华为数字能源科技周四宣布了一项“电动汽车驱动系统和电动汽车”专利 , 展示了一种新的驱动系统 。
该专利的公开号为 CN114083977A , 于 2021 年 9 月提交 , 但于昨天公开 。 它展示了一个电机、一个发动机、一个连接组件和一个差速器 , 并进行了调整以提高电动汽车的驾驶灵活性 , 同时也提高了它的行驶里程 。
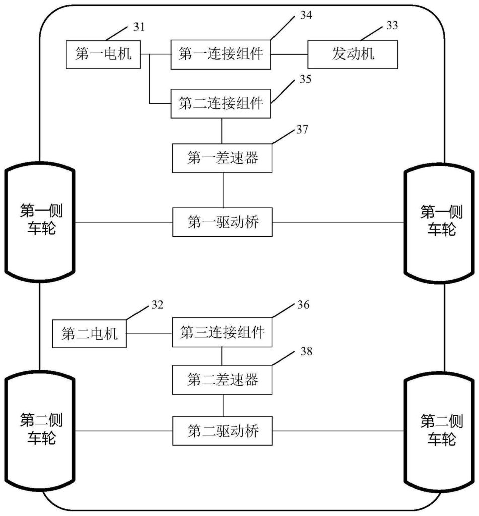
【电动汽车|华为宣布新的电动汽车驱动系统专利,将提高行驶里程和灵活性】
驱动系统也已在其中进行了简要说明 , 包括以下组件:
- 第一马达、第二马达、发动机、第一连接组件、第二连接组件、第三连接组件、第一差速器和第二差速器
- 发动机通过第一连接总成与第一电动机连接 , 并通过第二连接总成和/或第一连接总成与第一差速器连接
- 第一电机通过第二连接组件与第一差速器连接
- 第二电机通过第三连接组件与第二差速器连接
- 第一差速器用于连接第一驱动桥 , 第一驱动桥驱动第一侧轮
- 第二差速器用于连接第二驱动桥 , 驱动第二侧轮
而在此之前的一个月 , 也就是 2021 年 12 月 , 华为在中国推出了搭载 HarmonyOS 的AITO M5 EV , 以与特斯拉 Model Y竞争 。
- 40e pro|华为Mate新机今晚发布:支持5G 麒麟9000L芯曝光
- 4k分辨率|R7-5800H+4K分辨率!华为MateStation X 28.2英寸一体机13799元
- 传感器|华为的亏没白吃!宁德时代正式官宣,去美化正在路上
- 华为|铁打的大厂,流水的高管
- 气体|地区冲突,却让这条“卡脖子”的赛道曝光,国家队和华为都已布局
- 华为|从蔚来造手机,看新能源车企的生态壁垒
- 华为m13999元,华为MateStation X 1TB版上架:4K触控屏+Win11系统
- 华为nova5|从2999降到1381,鸿蒙+40w快充,四摄华为沦为千元机
- 小米科技|小米L1、vivo X80系列、华为Mate 50系列曝光!相机都非常的强
- 技术|华为Mate 50确定了!新机有望7月发布,还有很厉害的新技术
